-
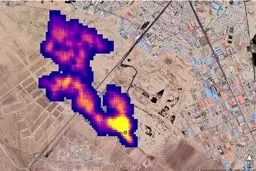
افشاگری مقام مسئول از ابر توده متان ۵ کیلومتری در تهران
ایسنا: سرپرست مرکز ملی هوا و تغییر اقلیم سازمان حفاظت محیط زیست ضمن اشاره به اینکه ابرمتان در جنوب تهران قابل کتمان…
-
محسن هاشمی: آقای رئیسی! گزارشهای فریبنده را باور نکنید
دولت آقای رئیسی وعده ساخت سالانه یک میلیون واحد مسکن در کشور را داده است، این در حالی است که متوسط ساخت مسکن در کشور…
-
وجود گاز متان در آسمان تهران تایید شد
وجود گاز متان در جنوب تهران تایید شد. کارشناس تلویزیون در این مورد گفت : تولید گاز متان و خطرات ۶۵ ساله آن در جنوب…
-
واکنش معنادار چمران به وجود توده گاز متان در تهران
ایسنا: رئیس شورای شهر تهران از درست نبودن عکس ناسا در مورد انتشار توده گاز متان در جنوب تهران خبر داد.
-
آخرین جزئیات انفجار در دریای خزر/ تاسیسات گازی یا آتشفشان؟
شب گذشته در حالی انفجاری بزرگ در محدوده آبهای سرزمینی جمهوری آذربایجان در دریای خزر رخ داد که منشا آن هنوز مورد اختلاف …